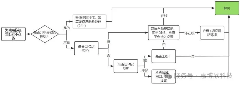
海康普通录像机“萤石云不在线”标准化处理流程 】 ✔ 处理思路: 第1步:设备是否支持萤石云? 有些早期录像机型号可能不支持萤石云,可到“平台接入(新)/外网访问(旧)”界面看下是否有“萤石云”选项,没有就是不支持(通常主机也不支持升级到“支持萤石”的版本)。第2步:是否因“固件升级”导致萤石云掉线?(“升级前”萤石云在线,“升级后”萤石云掉线) 如果是因录像机升级,才出现的萤石云掉线(录像机“升级后”萤石云不在线?(错误代码:0xe0010001、0x3007、0xe001000c))第3步:检查录像机能否“自动获取”“IPV4”和“默认网关”地址?(录像机能否“自动获取”IPV4地址和默认网关地址?) 第4步:修改“DNS服务器”地址(DNS如何填写?)第5步:检查“萤石云”参数设置 (【录像机】如何启用萤石云添加手机APP远程监控?)第6步:1-5步排查正常,还不在线?请检查“萤石云不在线”页面是否有“具体的报错代码”? 情况1:有报错代码(如下图所示)!请联系客服获取解决方法。 1)强烈建议您“切换网络环境”测试一下(将录像机换一个地方联网),如果切换网络后NVR萤石云在线了,说明不在线与设备之前所处网络环境有关。 2)如果NVR版本较低,可升级固件版本后再观察测试。(海康设备【升级包下载】)
